Танк благополучно перебрался к своему хозяину и я для себя решил закрепить прошлый результат и одновременно получить модель для дальнейшего улучшения и экспериментов.
Данная работа полностью повторяет элементную базу и идею прошлой работы «Танк и WiFi».
За основу гусеничной платформы взята платформа от игрушечного лунохода, единственное, что гусеничные треки нужно будет позже изготовить из металла.
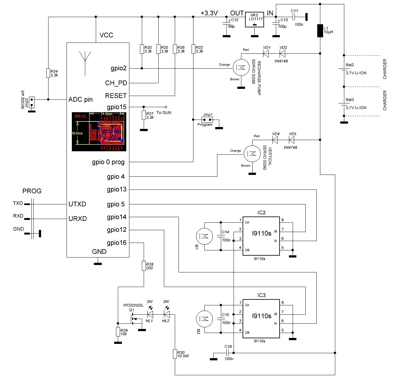
Силовая установка — 2 двигателя с редуктором 1:48, на номинальное напряжение 6 вольт.
Приводы пушки — SG90.
Получилась вот такая схема блока управления:
Здесь:
HL1 и HL2 — мощные 3 Вт светодиоды для двух световых прожекторов.
VD1, VD2, VD4, VD5 — диоды для того, чтобы снизить напряжение питания на серво-приводы, т.к. номинальное для них напряжение 5В.
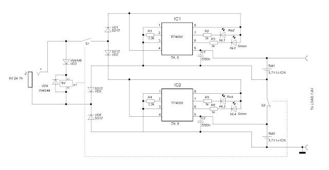
Источником питания самоходки выбраны два Li-Ion аккумулятора реальной ёмкостью 2400маЧ. Для их заряда изготовлено специальное зарядное устройство:
Микросхемы TP4056 прижаты через объёмный термо-интерфейс к металлическому основанию, на которое установлена плата устройства заряда для отвода тепла.
Устройство автоматически перекоммутирует аккумуляторы по 2-м схемам: во время заряда аккумуляторы разъединяются и контролируются каждый своим контроллером заряда, при выключении зарядного адаптера (внешнего блока питания 5В 2А) аккумуляторы перекоммутируются последовательно для образования рабочего напряжения 7,4В.
В качестве пушки изготовлена многозарядная автоматическая пушка Гаусса:
Для повышения напряжения используется готовый модуль на микросхеме XL6009, который накачивает конденсатор C3 до 39В. Можно значительно увеличить это напряжение (до 60В) и энергию снаряда если заменить диод на модуле на более высоковольтный, например — SS36 и конденсатор C3 использовать на 63В. Время заряда конденсатора регулируется резистором R3. модуль на микросхеме XL6009 не очень эффективен для заряда ёмкости, КПД у него в таком режиме — низкий, поэтому для R3 менее 30 Ом и без позистора NTC, Li-Ion аккумуляторы переходят в защиту (срабатывает при токе > 6А) и отключаются. Так что желательно использовать тяговые аккумуляторы с током защиты 20-40А либо без защиты (не делая случайного КЗ конечно). Витки катушки, ёмкость и напряжение заряда конденсатора, время открытия транзистора Q1 — эти четыре величины, которые приходится подбирать. Время открытия транзистора должно быть таким, чтобы магнитная сила катушки действовала на снаряд только до середины катушки, иначе будет торможение. При этом конденсатор должен разрядиться как можно больше, чтобы передать максимум энергии снаряду. Соответственно число витков катушки должно быть тоже оптимальным и иметь оптимальное индуктивное сопротивление. В общем CU^2/2=LI^2/2. При указанных элементах и намотке катушки скорость и энергия снаряда (биты от отвёртки) достаточна чтобы преодолеть расстояние в 5-6 метров или пробить бумажную коробку на расстоянии 30 см. Единственный неприятный момент, с которым я столкнулся — это остаточное намагничивание металлических бит после прохождения катушки, в результате в магазине биты липнут друг к другу и толкателю. Поэтому толкатель пришлось сделать деревянным, но поскольку он из каких-то волокнистых пород древесины, то получился очень прочным (палочка для конопе большая). Идея по изготовлению пушки взята из видео.

Пока очень черновой вариант без механизма подъёма ствола:
В планах дополнительно установить wi-fi WEB-камеру с PZT (её правда надо ещё купить на aliexpress) и сделать на базе камеры одновременно лазерный дальномер и прицел. Если это всё будет реализовано, то можно сделать корректировку стрельбы — регулировать угол подъёма ствола для попадания снаряда в нужную точку на определённом расстоянии.
В программе управления танком и самоходкой (она одна и та же) с Android-смартфона или планшета функция захвата видео и вывод его не дисплей у меня уже реализована.
Софт управления под Android и Windows и firmware для ESP (скрипты под NodeMCU) выложу позднее.
Автор: BlackMore Black





